pv是什么意思 蘋果pv是什么軟件

今天我們來看一下溫控儀的接線,它需要先采集環境的溫度,所以需要加一個溫度傳感器,一般用熱電偶或者熱電阻。當環境溫度達到我們設置的溫度時,可以實現自動控制,可以升溫也可以降溫,今天我們主要講下最常用的達到設置溫度自動斷電。還有的帶有上下限的溫控儀,可以保持環境的溫度在一個溫度范圍內。
溫控儀
面板上可以設置溫度,PV顯示的是測量的溫度,也就是溫度傳感器傳過來的溫度,SV是我們設置的溫度。
我們先認識一下需要的溫度傳感器
熱電阻本身就是一個電阻,是一種對溫度敏感變化的金屬材料,具體啥材料,大俵哥我也不知道,溫度變化時電阻產生正負阻值變化,一般檢測的溫度范圍是0---150度,也可以檢測0度以下溫度,屬于低溫檢測。熱電偶是雙金屬材料,溫度變化時,兩種金屬之間會產生電勢差,它檢測的溫度范圍是0--1000度甚至更高,屬于高溫檢測。熱電阻有2線3線4線的,主要是電阻變化值和連接的導線共同構成輸出值,所有導線過長時,會多出幾歐姆的電阻,溫度就會有很明顯的誤差,所以3線或者4線就是為了消除這種誤差。如果導線比較短,溫度也不需要太精確,2線制的就足夠了。
三線制熱電阻比較常見
熱電偶大多是二線制的,當然也有三線制的,我們溫控儀一般用二線制的就可以了
1,2接熱電偶
三線制熱電阻就接123
一般控制回路接交流接觸器
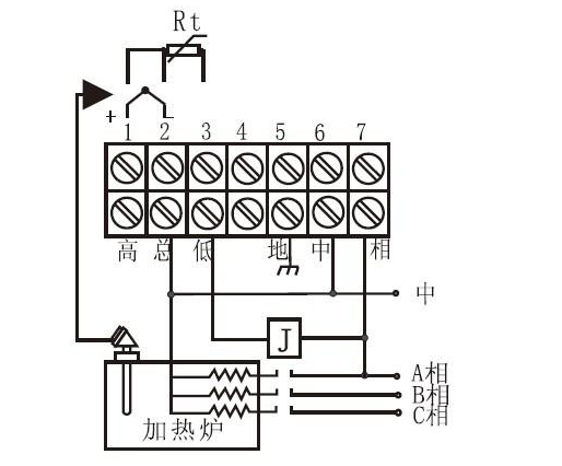
ALM屬于輔助模塊,一般都是接報警裝置,常見的就是加個報警器或者指示燈。高低總是一組輸出觸點,無源的。類似于繼電器接點,總是公共點,總和低是常閉點,總和高是常開點。如果PV當前溫度達到了我們設定的SV溫度時,總和低常閉點斷開,總和高閉合。
報警指示燈接線
溫度達到自動斷電
如果工作電壓是220伏的,中對應零線,相對應火線,如果有地線符號就接個地線。由于高總低的位置是無源的,所以為了和接觸器構成控制回路,要跳一根電源線到總的位置。上圖因為用的是常閉點,所以跳線到總和低都可以。
延時斷電
有的時候我們需要達到溫度的時候延時斷電,就需要加一個延時繼電器。達到溫度時,延時繼電器工作,延時開始,達到延時時間,自動斷電。
不同的溫控儀接法大同小異,溫度傳感器的接點、電源的接點、繼電器輸出的接點接法是一樣的。如果你的溫控儀上面有更多的輔助模塊,請參考說明書。
有需要補充的底部留言,謝謝大家的支持
(圖片采集自網絡)
了解更多